
一、系统组成及应用范围
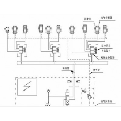
双线-递进式油气润滑系统主要由油气供应站(含PLC电控箱),双线式油分配器、单线递进式油气分配混合器及管路附件等组成。主要用于设备润滑点多、区域性给油需监控的场合。稀油站

二、工作原理
油气供应站设有一根供油主管和一根供气主管,所-有双线式油分配器的进油口和单线递进分配式油气分配混合器的进气口分别并接在供油主管和供气主管上。在系统工作时,供气主管内压缩空气常通,站上的高压油泵按设定的周期定时向系统的二条供油主管交替供油,双线油分配器定量分配送出的油再分送到各个单线递进分配式油气混合器进行若干份的油再分配,并在出口处与压缩空气混合,在压缩空气的作用下通过输送管路送至各润滑点。
三、系统特征
1、设置有油-气供应主站,油箱容积≥500L,供气管径≥DN20;
2、设置有区域性分段检测给油工况的双线油分配器,可对本段范围内的给油工况进行实时监控;
3、设置有压缩空气处理装置,可对供向系统所-有单线递进分配式油气混合器的压缩空气进行预处理;
4、设置有PLC电气控制箱,可对系统的运行工况实行程序化全自动控制;
5、单线递进分配式油气混合器内有运动件,所以不适宜在高域区域安装使用;